一体型激光测径仪的面板功能键介绍
视图:

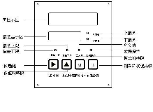
一体型显示和指示说明
主显示区:有五位大数码管,单位是mm;例如8mm显示为:07.999
偏差显示区:有四位小数码管,单位mm例如8mm显示为:-.001
显示数据为实际测量数值与被测物的名义值的差。
偏差指示灯
上偏差:当实际测量数值大于被测物的名义值(标准值),该指示灯亮,
下偏差:当实际测量数值小于被测物的名义值(标准值),该指示灯亮,
设置功能切换指示灯,
名义值:被测物的设计值,设置名义值时该指示灯亮。
偏差上限:被测物的实际值大于名义值的数值,设置偏差上限时该指示灯亮。
偏差下限:被测物的实际值小于名义值的数值,设置偏差下限时该指示灯亮。
数据保持:当测量数值被锁定时,该指示灯亮;正常测量,该指示灯灭
4、背板接线口示意

对外输出接口(从左至右): 反馈信号:
1、超差报警S1 (红线) 1、超差报警S1(红线)
2、超差报警S2(黄线) 2、超差报警S2(黄线)
3、串口RS232TX(RS485+) 3、远显 +
4、串口RS232RX(RS485-) 4、远显 -
5、RS232串口公共地 5、DA +
6、保护地 6、DA -